Led denne svietenie

Osvětlení, signalizace, audio, pojistky.

Moderátoři: Blue Lanos, Scorpion.11, lomngi

Odpovědět
Uživatelský avatar
rastom1556
Příspěvky: 425
Registrován: sob zář 17, 2011 20:06
Bydliště: Dubnica nad Váhom

Re: Led denne svietenie

Příspěvek od rastom1556 »

rastom1556 píše:Stále nám to akosi nepasuje.
Môžeš mi sem dať foto poistiek (krytu - tam je popísané k čomu patria) v motoru a interieru, porovnám si to so schémou a mojím autom.
Ktorý to máš modelový rok podľa výrobného čísla?

Chcelo by to niekoho v okolí, kto má auto s originál denným svietením.
Chevi9827, CheviTom nemáte na aute originál denné svietenie?
Biele Aveo Sedan komfort 1.4 16V 69kW r.v.2009 , kúpené 5/2009
Reklama
 

lukino.nj
Příspěvky: 24
Registrován: stř úno 16, 2011 20:37

Re: Led denne svietenie

Příspěvek od lukino.nj »

nafotím a vložím
lukino.nj
Příspěvky: 24
Registrován: stř úno 16, 2011 20:37

Re: Led denne svietenie

Příspěvek od lukino.nj »

lukino.nj píše:nafotím a vložím
Přílohy
CIMG2244.JPG
CIMG2251.JPG
CIMG2247.JPG
lukino.nj
Příspěvky: 24
Registrován: stř úno 16, 2011 20:37

Re: Led denne svietenie

Příspěvek od lukino.nj »

pojistková skřín v motoru
Přílohy
CIMG2245.JPG
CIMG2261.JPG
CIMG2255.JPG
Uživatelský avatar
rastom1556
Příspěvky: 425
Registrován: sob zář 17, 2011 20:06
Bydliště: Dubnica nad Váhom

Re: Led denne svietenie

Příspěvek od rastom1556 »

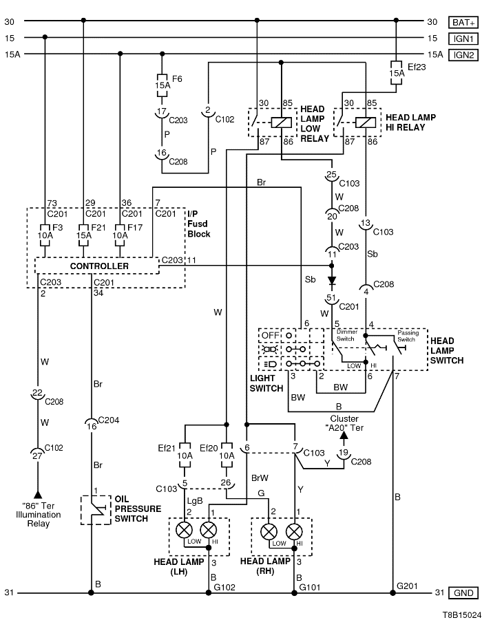
Vychádzal som z tejto schémy DRL.
schema_denne_svietenie.png
Označenie poistiek máme rovnaké. To by som rád vedel, kde sú tie na tej schéme (asi 5 dverovom aveu).

Toto som našiel v dokumentácii, čo robiť, keď nesvietia denne svetlá.
1.Odpojte elektrický konektor od modulu DRL.
2.Zapněte zapalování.
3.Zkontrolujte napětí na svorce 13 konektoru C203 (svorce 29 konektoru C201 u pětidvéřového automobilu)
Takže schéma je k 5 dverovému aveu.

Skúsil by som odpojiť svorku 13 z konektoru C203.

C203 (18kolíkový, bílá) I.P - Pojistková skříň I.P Pojistková skříň I.P (palubovka vlavo z druhej strany poistiek).
Biele Aveo Sedan komfort 1.4 16V 69kW r.v.2009 , kúpené 5/2009
lukino.nj
Příspěvky: 24
Registrován: stř úno 16, 2011 20:37

Re: Led denne svietenie

Příspěvek od lukino.nj »

zkoušel jsem odpojit bílé drátky podle návodu na stránce č. 1, ale nešly mi vytáhnout ze svorkovnice a přestřihovat jsem je nechtěl, hrál jsem si s tím pěknou dobu ale nemám pořádnou trpělivost, tak jsem to vzdal, ještě se podívám co s tím drátkem č. 13 viz. schéma na straně č 1 co jsi uvedl, díky
Uživatelský avatar
chevy9827
Příspěvky: 275
Registrován: úte lis 01, 2011 19:01
Bydliště: Nová Dubnica

Re: Led denne svietenie

Příspěvek od chevy9827 »

rastom
pokial myslis to ze ked natartujem a sami sa zapnu svetla tak ano mam :D
Chevrolet Aveo Sedan 1.4 16v 74kw
Uživatelský avatar
rastom1556
Příspěvky: 425
Registrován: sob zář 17, 2011 20:06
Bydliště: Dubnica nad Váhom

Re: Led denne svietenie

Příspěvek od rastom1556 »

A máš aj možnosť ich úplne vypnúť?
Ja keď dám na páčke pri volante svetlá do polohy 0, tak nesvietia vôbec.
Biele Aveo Sedan komfort 1.4 16V 69kW r.v.2009 , kúpené 5/2009
Uživatelský avatar
Scorpion.11
Příspěvky: 6287
Registrován: úte kvě 19, 2009 14:36
Bydliště: Městys Jedovnice

Re: Led denne svietenie

Příspěvek od Scorpion.11 »

To mám přesně i já a proto denní světla fungují jak mají -i :PP:
AVEO, 1.4 SEDAN STAR, 69KW, r.v 2008, koupeno (5/2009)

člen AVEO Fanclubu
Uživatelský avatar
chevy9827
Příspěvky: 275
Registrován: úte lis 01, 2011 19:01
Bydliště: Nová Dubnica

Re: Led denne svietenie

Příspěvek od chevy9827 »

iba parkovacky mi svietia
Chevrolet Aveo Sedan 1.4 16v 74kw
lukino.nj
Příspěvky: 24
Registrován: stř úno 16, 2011 20:37

Re: Led denne svietenie

Příspěvek od lukino.nj »

pánové nikdo nic nového nemá k tomu vypnutí denního svícení u avea ? díky
Uživatelský avatar
pally
Příspěvky: 2
Registrován: úte led 07, 2014 13:10
Bydliště: Prešov

Re: Led denne svietenie

Příspěvek od pally »

Zdravim, som vlastnikom avea 2013 1,4 LTZ a rozmyslal som nad zmenou denneho svietenia na nieco taketo: http://www.aliexpress.com/store/product ... 46058.html , niesu az take drahe, ale nemam paru ako by sa dalo prehodit denne svietenie z prednych svetlometov na tieto. Na nete som hladal manual ohladne elektroniky ale nic som nenasiel. Neskusal uz niekto z vas nieco podobneho ???
Uživatelský avatar
sdosty
Příspěvky: 31
Registrován: ned pro 11, 2011 22:40
Bydliště: Brno

Re: Led denne svietenie

Příspěvek od sdosty »

Ahoj Pally já osobně mám už doma koupené tyto http://www.ebay.com/itm/2011-2013-Year- ... 96&vxp=mtr a čekám na jaro abych je mohl instalovat. Zatím jsem zjišťoval jak to zapojit a my v Aveu nemáme denní svícení i když to palubovka ukazuje... A není tam na něj ani příprava... To mi řekl mechanik z autorizovaného servisu a také google :D
Chevrolet Aveo bílý sedan
1,4l 74kw LTZ
Uživatelský avatar
frezzi
Příspěvky: 1576
Registrován: pon říj 08, 2012 17:10
Bydliště: Slovensko

Re: Led denne svietenie

Příspěvek od frezzi »

ja mám v pláne zakúpiť na naše Aveo denné svietenie, ale som z toho jeleň -P , viem že to má byť pod vyhláškou ECE R87, a chcem vedieť nato aby mi to policajti nezdrbali musím mať na svetle vyrazenú homologizáciu E11 a nad tým musí byť RL pre označenie denné svietenie ? ...alebo ako to mám tomu rozumieť ? ..samozjreme sa mi musí svietenie rozsvietiť po naštartovaní to by sa už dalo urobiť...ale nechápem tej homologizácii a označeniu osvetlenia.......za vysvetlenie ďakujem :PP:
Aveo 1.4 16V 69Kw, sedan Šedá Metalíza -
výbava : čím ďalej tým lepšia :D
Uživatelský avatar
slidil
Příspěvky: 1126
Registrován: pon úno 06, 2012 22:04
Bydliště: Koštice, okr. Louny

Re: Led denne svietenie

Příspěvek od slidil »

Výtah předpisu EHK OSN 87 - „Jednotná ustanovení pro homologaci denních svítilen motorových vozidel“.

Tento předpis platí pro homologaci svítilen, určených ke zvýšení rozpoznatelnosti vozidla v denním světle.

denní svítilna znamená svítilnu směrovanou vpřed, která se užívá pro zvýšení viditelnosti vozidla při jeho jízdě za doby denního světla.
denní svítilny mohou býti společné s jinými svítilnami svítícími dopředu (tj. mohou být skupinové , sdružené, nebo sloučené světlomety, ze dodržení požadavků EHK předpisů ).
denní svítilny mají barvu vyzařovaného světla bílou.
denní svítilna musí být homologována tzn., že obecně musí být označena homologační značkou.
značku tvoří kružnice, ve které je písmeno „E“ následované rozlišovacím číslem země, která homologaci udělila.
(E1 Německo, E2 Francie, E3 Itálie, E4 Nizozemsko,E5 Švédsko, E6 Belgie, E7 Maďarsko,
E8 Česká republika,E9Španělsko, E10 Jugoslávie, E11 Anglie, E12 Rakousko, E13 Lucembursko, E14 Švýcarsko,
E16 Norsko, E17 Finsko, E18 Dánsko, E19 Rumunsko, E20 Polsko, E21 Portugalsko, E27 Slovensko.)
homologační číslo
doplňkový symbol „ RL“ (označení svítilny pro denní svícení)
obě číslice homologačního čísla, která označují platnou sérii změn v době vydání homologace.



Např. takhle:
svetla-oval.jpg
svetla-oval.jpg (11.12 KiB) Zobrazeno 5652 x
Hyundai Bayon 1.2DPi 58kW - 2024

Bylo:
Captiva 2,2VCDi LTZ 135kW - 2012 (4x4 - 7míst)
Chevrolet Aveo 1,4 74kW - 2010
Hyundai Santamo 2,0i 102kW - 1999 (4x4 - 7míst)
Odpovědět

Zpět na „Aveo - Elektronika“